星期日, 01 03月 2020 15:15

路面车辆推荐操作规程SAEJ1939-01用于公路设备的控制及通信网络推荐操作规程

本系列SAE推荐操作规程是由卡车及客车电子电气委员会所属的卡车及客车控制及通信小组委员会制定的。该小组委员会的目标是针对电控单元的需求、设计和使用,提交信息报告、制定推荐操作规程。这些电控单元在汽车部件之间传递着电子信号和控制信息。本规程的使用不限于卡车和客车应用,其对于其他的应用也可以提供直接的支持,正如已在建筑及农业设备和固定式的动力系统。

本推荐操作规程的最终目标是形成工业标准,因此可能为适应实际应用和技术进步作出经常性的调整。

本推荐操作规程中描述的控制局域网(Controller Area Network,CAN)协议是博世公司(Robert Bosch GmbH,Bosch)的知识产权。博世将给予所有要生产或设计控制局域网电控单元的企业一个证书。只有包含了控制局域网协议的集成芯片或软件的制造商需要办理版权证书的手续,对控制局域网协议的使用并不需要申请证书。有关证书授权的信息和典型应用可以在下述地址获得:

       Robert Bosch GmbH

       Attn: Licensing Department

       PO Box 106050

       D-70049 Stuttgart

       Federal Republic of Germany

本推荐操作规程的制定是作为在J1708、J1587和J1922推荐操作规程中所完成工作的延续。但J1939系列的推荐操作规程相比上述早期文件提供了更高的性能。

前言
本系列SAE推荐操作规程是由卡车及客车电子电气委员会所属的卡车及客车控制及通信小组委员会制定的。该小组委员会的目标是针对电控单元的需求、设计和使用,提交信息报告、制定推荐操作规程。这些电控单元在汽车部件之间传递着电子信号和控制信息。本规程的使用不限于卡车和客车应用,其对于其他的应用也可以提供直接的支持,正如已在建筑及农业设备和固定式的动力系统。
本推荐操作规程的最终目标是形成工业标准,因此可能为适应实际应用和技术进步作出经常性的调整。
本推荐操作规程中描述的控制局域网(Controller Area Network,CAN)协议是博世公司(Robert Bosch GmbH,Bosch)的知识产权。博世将给予所有要生产或设计控制局域网电控单元的企业一个证书。只有包含了控制局域网协议的集成芯片或软件的制造商需要办理版权证书的手续,对控制局域网协议的使用并不需要申请证书。有关证书授权的信息和典型应用可以在下述地址获得:
       Robert Bosch GmbH
       Attn: Licensing Department
       PO Box 106050
       D-70049 Stuttgart
       Federal Republic of Germany
本推荐操作规程的制定是作为在J1708、J1587和J1922推荐操作规程中所完成工作的延续。但J1939系列的推荐操作规程相比上述早期文件提供了更高的性能。
 
1       目标
本推荐规程供轻型、中型或重型的车辆或者合适的使用车辆派生部件(如发动机组)的固定设施使用。涉及的车辆包括(但不限于):卡车及其拖车;建筑设备以及农业设备和器具。
本推荐规程的目的是提出一个电子系统间的开放互联系统。即通过提供一个标准的框架使电控单元(Electronic Control Units,ECU)之间可以实现相互通信。
1.1   开放程度
一个J1939的网络开放到这样一种程度,即两个遵循同一个J1939/0X文件的电控单元可以通过该网络连接以及彼此通信而不需要实现额外的功能接口。J1939/0X文件描述了某种特定类型的应用,典型的情形是代表了与其相关的一个特定的工业,如农业机械或重型卡车。遵循不同J1939/0X的电控单元之间有可能不能进行直接的相互通信,并且它们的混用在有些情况下有可能引起整个网络的工作失常或完全崩溃。
1.2   执行验证
目前并没有一个流程来测试、验证或正式批准使用J1939网络的电控单元。委员会希望每个开发者都能按照本推荐规程的宗旨,以及遵循本推荐规程的相应约定来设计他们的产品。在J1939/11和J1939/21中对针对本规程的自我验证做出了规定。委员会希望在将来能够定义并实现用来测试新产品与所有适用J1939文件的完全兼容性的流程。在此之前,特定产品对本规程的执行程度将只能作名义上的判断。针对本规程的任何部分的使用或解释的疑问都应该被提交到SAE控制和通信小组委员会来进行决议。
2       参考
2.1   出版物
ISO 7498              信息处理系统——开放系统互连——基本参考模型
ISO 11898             路面车辆——数字信息交换——控制局域网(高速),1992年12月
ISO 11992             路面车辆——牵引车辆或被牵引车辆的电气连接——数字信息交换(第
1、2、3部分)
SAE J1213            汽车电子术语表
SAE J1708            重型汽车微机系统串行数据连接的推荐操作规程
SAE J1587            重型汽车微机系统电子数据连接的推荐操作规程
SAE J1922            高速公路中型或重型柴油车辆的电子控制设备的传动控制接口
SAE出版物可在SAE,400 Commonwealth Drive, Warrendale, PA 15096-0001获得。ISO出版物可在ANSI,11 West 42nd Street, New York, NY 110036获得。
2.2   定义及缩写
本文件中的定义将取代SAE J1213中相应的定义。SAE J1213中的定义在其他地方是完全适用的。
2.2.1   定义
应答(Acknowledgement,ACK)—— 确认所要求的动作已经被理解并完成;
地址(Address) —— 定义消息的源节点(或在适用情况下为目的节点)的一个(或一些)8位域;
仲裁(Arbitration)—— 一个或多个ECU在获取对共用总线的访问权时解决冲突所使用的过程;
位填充(Bit Stuffing)—— 一个被用来保证发送或接收消息具有最小1-0跳变并使CAN数据帧中的比特流能够正确的再同步的处理方式。更详细的讨论参见CAN的说明;
桥接器,桥路(连接器)(Bridge)—— 两个J1939网段之间存储并转发消息的设备。它保证不同网段间介质、电器接口和数据传输率的转换。桥接器两端的协议和地址空间保持不变,但请注意为了尽可能减小各网段总线的负载,桥接器可能会选择性的过滤掉某些通过它的消息;
总线(Bus)—— 见网段;
CAN数据帧(CAN Data Frame)—— 组成传送数据的CAN协议帧所必需的有序比特流,以帧起始(SOF)开始以帧结束(EOF)结尾;
循环冗余校验(Cyclic Redundancy Check,CRC)—— 一种错误控制算法。这里使用了15位的CRC来检测传输错误。对于k比特的消息或帧,发送器产生一个n位帧检测序列。这样由k+n位组成的结果帧对这个预先定义的数就是可分的。接收器按该数对收到的数据进行除法运算,若没有余数则可认为没有错误发生;
数据域(Data Field)—— CAN数据帧中包含应用层(文档J1939/7X)定义的0-64位数据;
数据页(Data Page)—— CAN数据帧的标志符中用来在两页参数群编号中选择其中一页的一个比特。它为参数群编号将来的扩展提供了可能。它也是用来确定标明CAN数据帧中的数据域的参数群编号的各个域之一;
目标地址(Destination Address,DA)—— 用来指出要接收J1939消息的ECU的29位CAN标志符中的特定协议数据单元域;
设备(Device)—— 具有一个或多个ECU和网络连接的实际的部件;
电(子)控(制)单元(Electronic Control Unit,ECU)—— 可以发出J1939消息的计算机化的电子装置;
帧结束(End of Frame,EOF)—— 标志CAN数据帧结束的7位的域;
扩展帧(Extended Frame)—— CAN2.0规范中定义的使用29位标志符的CAN数据帧;
帧(Frame)—— 形成整个消息的一系列数据位。帧又被划分成几个域,每个域包括了预定义类型的数据。参见CAN数据帧;
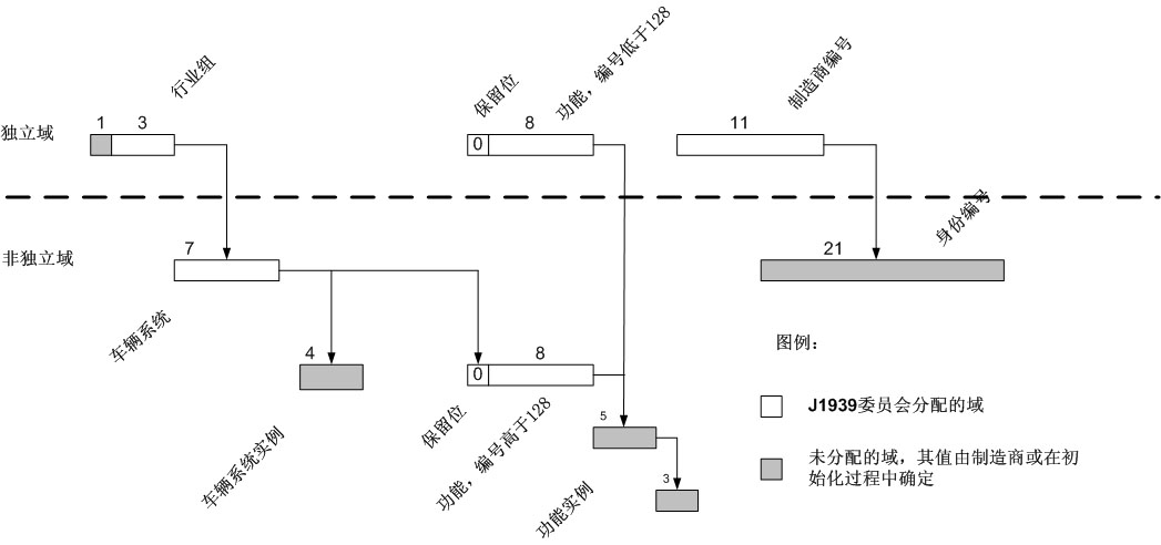
功能(Function)—— 具有一个或多个连接在J1939总线网段上的ECU的车辆系统的能力。功能的值在64位ECU名称中的8位功能域中被定义;
网关(Gateway)—— 该设备使数据可以在两个使用不同协议或消息组的网络中传输,网关提供了在从一个网段向另一个传送消息时将参数重新包装到新的消息中的手段;
群扩展(Group Extension(GE))——这是J1939 CAN数据帧PDU中的一个域,是决定参数群编号时必不可少的信息;
标识符(Identifier)——CAN仲裁域的标识部分;
空闲状态(Idle)——没有节点传输或试图传输数据时的CAN总线状态;
装置(Implement)——由一个或多个电控单元组成的机构,可以附在车辆上或脱离车辆单独使用;
介质(Media)——网络中在电控单元间承载电气传输(或相似通信方法)的物理实体。对J1939/11而言,介质是屏蔽双绞线;
消息(Message)——“消息”是指一个或多个拥有相同参数群编号的“CAN数据帧”。例如,在总线上传送的编号相同的和参数群信息可能包含多个CAN数据帧;
多组消息(Multipacket Messages)——一种J1939消息,在当前拥有相同参数群编号的所有数据需要多个CAN数据帧来传送时使用。每个CAN数据帧拥有相同的标识符,但在每个信息包中包含不同的数据;
名称(NAME)——被用来标识电控单元主要功能及其实例的8字节数值。一个设备的名称必须是唯一的,在当前车辆网络中不可以有两个设备共享同一个名称;
节点(Node)——将电控单元与网络相连的硬件。一个节点在网络中可能拥有多个地址;
非易失性(Non-Volatile)——在任何情况甚至断电情况下,保持可变内存数据的能力。该功能被用于电控单元的地址和名称等在使用过程中会更改的重要数据。只读存储器从技术上来讲具有非易失性,但因为其数据无法在使用过程中更改,因此不是本文所推荐的;
拒绝应答(Negative-Acknowledgment(NACK))——该应答表明,某个设备不能理解一个消息或者无法实现一个请求操作;
信息包(Packet)——一个CAN数据帧就是一个信息包。信息包还可以是,用一个CAN数据帧就可以包含被传送的全部参数群的消息;
参数群(Parameter Group(GP))——在同一个J1939消息中传送的参数集合。参数群可以包括:命令、数据、请求、应答和拒绝应答等。不论是在一个单信息包消息还是在多组消息中,参数群都被看作数据。因为参数群不必包含源地址,因此任何设备都可以送出参数群;
参数群编号(Parameter Group Number(PGN))——3字节,24位,包含了保留位、数据页、PDU格式和群扩展域等信息。参数群编号唯一的标识了一个确定的参数群;
协议数据单元格式(PDU Format(PF))——29位标识符中一个8位数据,表明了协议数据单元的格式,并且被部分或完全的用来为参数群提供标志。该数据在参数群中还被用来标注CAN数据帧的数据域;
特定协议数据单元(PDU Specific(PS))——29位标识符中一个8位数据,其具体数据由协议数据单元格式的值决定。该数据可能是一个目标地址(DA),还可能是群扩展(GE)信息。该数据在参数群中也被用来标注CAN数据帧的数据域;
1型协议数据单元(PDU1 Format)——用在将被发送到指定目标地址(DA)的消息中。特定协议数据单元(PS)中包含了目标地址(特定或全局);
2型协议数据单元(PDU2 Format)——该格式用来发送被使用群扩展技术标注的信息。这种协议数据单元不包含目标地址。在该格式下,特定协议数据单元(PS)中包含的是群扩展信息;
首选地址(Preferred Address)——在申请地址时,电控单元首先尝试使用的地址。首选地址由委员会分配;
优先权(Priority)——在标识符中占一个3比特区域,设置了传输过程中的仲裁优先级。最高优先级为0,最低优先级为7;
协议数据单元(Protocol Data Unit(PDU))——一个协议数据单元指一个J1939特定CAN数据帧格式;
远程传输请求(Remote Transmission Request(RTR))——CAN协议的特性之一就是允许一个电控单元请求其他电控单元发送消息。该CAN特性没有在J1939中使用,取而代之的是另一种专门为J1939设计的请求机制;
中继器(Repeater)——一种可以使来自于一个媒体段的数据信号再生并送到另一个媒体段的设备。该设备允许在总线上接入更多电气负载(设备),或者连接另一种类型的媒介(物理层扩展)。在中继器两端的速度(数据传输速率)、协议(数据链路层)和地址空间应该是相同的。J1939要求,重新生成数据信号产生的延时相对于每位数据的传输都要保持在一个很小的比率以下;
保留位(Reserved Bit)——SAE在29位标识符中为将来定义而保留的一个数据位。同时也是标注CAN数据帧中数据域的参数群编号的一个域;
路由器(Router)——一种容许拥有不同地址空间、不同数据传输速率和不同媒体的网段进行消息交换的设备。该设备使得每个网段有最小的总线负载,同时可以从远程网段获得关键消息。跨越各网段的协议要保持一致。注意为了把消息从网段1上的地址X翻译并路由到网段2上的地址Y,路由器必须要拥有对应的查询表;
网段(Segment)——指当前网络的物理介质和网络中没有通过网络互连电控设备连接的节点。在网络中同一段内的电控单元可以同时检测到信号(例:在不同的网络电气部分间没有中间设备)。网络的不同段可以通过网络互连电控单元,包括中继器、桥接器和路由器等,连接在一起;
源地址(Source Address(SA))——在29位标识符中表示消息来源的8位数据域。源地址域中保存了发出消息的电控单元的地址;
标准帧(Standard Frame)——符合CAN 2.0b规范,采用11位标识符的CAN数据帧;
帧起始(Start of Frame(SOF))——CAN数据帧中用来表示帧开始的第一个数据位;
子网(Subnetwork)——当有多个段的被使用的时候,在一个特定的SAE J1939段内的网络活动(消息传递)。子网可以包括:牵引车、 拖车、装置和刹车系统。注意,子网可由桥接器、路由器或网关分离开,以减少网段内的总线通信量。综上,SAE J1939车辆网络由各种子网构成;
车辆(Vehicle)——在大多数应用中,可以驱动自己和一个或多个J1939段的机械。车辆由连接在一起的一个或多个车辆系统装配而成;
车辆系统(Vehicle System)——车辆的组成部分,或者与车辆的组成部分相似的部分,包括一个或多个可以连接或从车辆上断开的J1939段。一个车辆系统可由多个功能组成,而且拥有多个连接在车辆系统中J1939段上的电控单元。
2.2....

继续阅读完整内容

请查看下方广告以解锁文章剩余内容

广告加载中...
查看 12752 最后修改日期 星期三, 25 03月 2020 22:13
 

瑞驰车友会微信公众号

qrcode for gh 673928177533 258

Please support our site by viewing this advertisement.

Please support our site by viewing this advertisement

Free Content